產品介紹
海藍機電專業銷售三菱原裝PLC,三菱原裝PLC模塊,價格優惠,大量現貨!FX2N-5A|三菱PLC原裝正品模塊|特殊功能模塊手冊|模擬量輸入輸出模塊特點|全國總代專業銷售三菱PLC,三菱FX2N系列PLC為主要優勢產品,三菱FX2N模塊,FX2N-5A特價,現貨,價格好!服務熱線:400-8819-130、0755-88356415。
FX2N-5A模擬量輸入輸出擴展模塊基本參數:
【電源】:DC5V 70mA(PLC 內部供電);DC24V 90mA(外部供電)
【模擬量點數】
輸入:4點
輸出:1點
【模擬量輸入范圍】
電壓:DC-10~10V(15bit 二進制+ 符號1bit);DC-100~100mV(11bit 二進制+ 符號1bit)
電流:DC-20~20mA(14bit 二進制+ 符號1bit);DC4~20mA(14bit 二進制+ 符號1bit)
【綜合精度】:±0.3% ~±1.0%*
【占用點數】:8點
【質量】:0.3kg
【外形尺寸(W x H x D) mm】:55 x 90 x 87
【價格】:面價
*:隨周圍環境變化。
一、三菱FX2N-5A特殊功能模塊介紹:
三菱FX2N-5A是模擬量特殊功能模塊,有4路輸入通道和1路輸出通道。
輸入通道:接收模擬量信號并將轉換成相應的數字值。
輸出通道:獲取一個數字值并且輸出一個相應原模擬信號。
1、模擬量信號輸入可以選擇電壓輸入或電流輸入,使用PLC主單元提供的TO指令來設定有效的模擬量輸入信號。PLC指令用來選擇對應每個相應通道的不冊的模擬量輸入信號的類型。
2、三菱FX2N-5A可以與FX2N,FX2NC,FX1N或是FX0N系列的可編程序控制器加連接。
3、兩臺三菱FX2N-5A單元可以與一臺FX0N主單元,FX0N擴展主單元連接;8臺三菱FX2N-5A單元可以與一臺FX2N系列PLC連接,4臺三菱FX2N-5A單元可以與一臺FX2NC系列PLC連接。(與FX2NC系列PLC連接時,需要使用FX2NC-CNV-IF)。
4、使用FROM/TO指令,通過三菱FX2N-5A的緩沖存儲器和PLC之間進行數據轉換。
5、各通道可用于不同的輸入范圍,輸入模擬量范圍有±100mV,±10V,4~20mA,±20mA內置輸入濾波調整功能、內部運算功能、比例功能。連接FX3GC、FX3UC 時,需要使用FX2NC-CNV-IF 或FX3UC-1PS-5V。
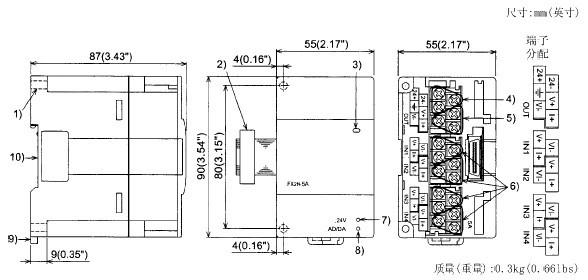
二、三菱FX2N-5A的外部尺寸和部件:
1、直接安裝孔(2-Φ4.5)(0.18).
2、擴展電纜
3、電源指示燈(LED):由可編程序控制器提供的5V電源來點亮該指示燈。
4、電源接線端子(螺絲端子:M2(0.12))。
5、模擬量輸出接線端子(螺絲端子:M2(0.12))。
6、模擬量輸入接線端子(螺絲端子:M2(0.12))。
7、24V電源指示燈(LED);24V DC為FX2N-5A提供電源時該指示燈點亮。
8、AD/DA轉換指示燈(LED):當AD/DA轉換正常抗告的時候會高速閃爍。
9、DIN導軌安裝夾子
10、DIN導軌安裝槽(DIN導軌寬度:35mm 1.38”)
我們的優勢:
【A】:10多年來一直專注于三菱原裝工控領域,專業代理原裝三菱plc、三菱變頻器、三菱伺服電機、三菱觸摸屏、三菱減速機、三菱機器人等原裝進口自動化產品,備有各類現貨庫存高達2000多種,100%原裝正品,假一罰十!
【B】:完善的售后服務體系,常規型號24小時內迅速發貨,物流部門本著"安全、高效、快捷”的服務理念,可滿足客戶的各類物流需求。
1、廣東省內客戶可滿足上午發貨,下午送達,下午發貨,第二天早上送達。
2、省外客戶可提供即日達、隔日達、普通快遞、物流等服務,滿足客服多樣化的需求,為您提供快捷速遞服務的同時,為您節約物流成本。
3、國外客戶可提供國際海運集裝箱拼箱運輸服務,可提供貼嘜頭、固定卡板、打木架等個性化服務。
【C】:所有產品咨詢、報價、貨期三分鐘內及時響應,公司客服及銷售人員經過嚴格的產品知識培訓,能為您提供產品選型、產品報價、產品介紹等專業的售前技術咨詢,還可提供編程軟件免費下載、編程入門、視頻教學、 技術培訓等,為您解決后顧之憂,提供一站式的優質服務。
【D】:雄厚的技術實力, 擁有專業、高效的技術團隊,所有技術人員均已通過三菱專業技術工程師的考核,可幫助客戶進行PLC程序設計、觸摸屏程序設計、伺服系統編程與調試,工程總包等,并根據您的現場需要提供技術上門支持, 省內客戶接到技術請求后3小時即可上門,為您的企業自動化插上展翅飛翔的翅膀。
【E】:專業的維修工程師團隊,365天免費保修,修復時間快、48小時內為您排憂解難,提供詳盡的維修解決方案,為您提供高效的售后維修服務。




